| Parameters displayed
| Meaning of parameters
| Possible values
|
| 1
|
|
|
| .
|
|
|
| .
| BSC 2780/3780
| "A to Z", "a to z"
|
| .
| Station address
| and "0 to 9"
|
| 32
|
|
|
These bytes are coded in decimal and represent the values of (A to Z), (a to z) and 0 to 9.
Example: The address (Ab 5) is coded in 3 bytes as: (Ab 5) = 65, 98, 53.
These bytes are coded in decimal and represent the values of (A to Z), (a to z) and 0 to 9.
Example: The address (Ab 5) is coded in 3 bytes as: (Ab 5) = 193, 130, 245.
Principles for programming a BSC 2780/3780 line:
Meaning in the different classes
Class 1 - recurrence 1:
Class 12 - recurrence n
- Defines the management parameters of line n.
Class 13 - recurrence n:
- Contains the first byte x of the identification of the terminal if the BSC 3780 protocol is used on a PSTN (XXABC ENQ).
Class 19 - recurrence 0:
| · v1:
| position of automatic call in class 8, recurrence 0,
|
| · v2:
| contains byte A of the identification of the terminal if the BSC 3780 protocol is used on a PSTN (XXABC ENQ).
|
| · v3:
| contains byte B (terminal identification) if the BSC 3780 protocol is used on a PSTN (XXABC ENQ).
|
| · v4:
| contains byte C (terminal identification) if the BSC 3780 protocol is used on a PSTN (XXABC ENQ).
|
Class 8 - recurrence 0:
- Contains the network address of the remote BSC equipment.
Class 8 - recurrence 4:
- Determines the value of the "slow call" time-out (TSC).
Class 9:
- Contains all routing tables of the calls.
Examples of BSC 2780/3780 line configuration
Figure G-1: Case 1: No terminal identification

Class 1 - recurrence 1:
- Line 3 is a BSC 2780/3780 line (type = 8).
Class 12 - recurrence 3:
- Profile 71 (parameters are default).
Class 19 - recurrence 0:
| · v1:
| position of automatic call in C8 - R0
|
| · v2:
| not significant
|
| · v3:
| not significant
|
| · v4:
| not significant.
|
Class 13 - recurrence 3:
Class 8 - recurrence 0:
- No declaration (called line).
Class 8 - recurrence 4:
- No declaration (called line).
Class 1 - recurrence 1:
- Line 5 is a BSC 2780/3780 line (type = 8).
Class 12 - recurrence 5:
- Profile 70 (parameters are default).
Class 19 - recurrence 0:
| · v1:
| position of automatic call in C8 - R0
|
| · v2:
| not significant
|
| · v3:
| not significant
|
| · v4:
| not significant.
|
Class 13 - recurrence 5:
Class 8 - recurrence 0:
- Network address of the distant equipment.
Class 8 - recurrence 4:
- Value of the "SLOW CALL" time-out.
Class 9:
- As function of C8 R0, declaration of the routing to be used, to reach FastPad mode number 1.
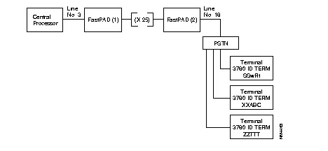
Figure G-2: Case 2: BSC 2780 protocol via POST via terminal identification

Class 1 - recurrence 1:
- Line 0 is a BSC 2780/3780 line (type = 8).
Class 12 - recurrence 0:
- Profile 73 with following modifications:
- parameter 90 = 3 (number of terminals)
- parameter 91 = 1 (position of 1st terminal in C19 R0)
Class 19 - recurrence 0:
|
| v1:
| position of automatic call in C8 - R0
|
|
| v2:
| 166 (w = A6 hexa = 166 decimal)
|
|
| v3:
| 216 (R = D8 hexa = 216 decimal)
|
|
| v4:
| 163 (t = A3 hexa = 163 decimal).
|
|
| v1:
| position of automatic call in C8 - R0
|
|
| v2:
| 192 (A = C0 hexa = 192 decimal)
|
|
| v3:
| 193 (B = C1 hexa = 193 decimal)
|
|
| v4:
| 194 (C = C2 hexa = 194 decimal).
|
|
| v1:
| Position of automatic call in C8 - R0
|
|
| v2:
| 227 (T = E3 hexa = 227 decimal)
|
|
| v3:
| 227 (T = E3 hexa = 227 decimal)
|
|
| v4:
| 227 (T = E3 hexa = 227 decimal).
|
Class 13 - recurrence 0
- Parameter 0 : Profile 70.
- Parameter 1: 226 (S = E2 hexa = 226 decimal).
- Parameter 2: 231 (X = E7 hexa = 231 decimal).
- Parameter 3: 233 (Z = E9 hexa = 233 decimal).
Class 8 - recurrence 0
- No declaration (called line).
Class 8 - recurrence 4
- No declaration (called line).
Class 1 - recurrence 1
- Line 18 is a BSC 2780/3780 line (type = 8).
Class 12 - recurrence 18:
- Profile 72 with following modifications:
- parameter 90 = 3 (number of terminals)
- parameter 91 = 1 (position of 1st terminal in C19 R0)
Class 19 - recurrence 0:
|
| v1:
| position of automatic call in C8 - R0
|
|
| v2:
| 166 (w = A6 hexa = 166 decimal)
|
|
| v3:
| 216 (R = D8 hexa = 216 decimal)
|
|
| v4:
| 163 (t = A3 hexa = 163 decimal).
|
|
| v1:
| position of automatic call in C8 - R0
|
|
| v2:
| 192 (A = C0 hexa = 192 decimal)
|
|
| v3:
| 193 (B = C1 hexa = 193 decimal)
|
|
| v4:
| 194 (C = C2 hexa = 194 decimal).
|
|
| v1:
| Position of automatic call in C8 - R0
|
|
| v2:
| 227 (T = E3 hexa = 227 decimal)
|
|
| v3:
| 227 (T = E3 hexa = 227 decimal)
|
|
| v4:
| 227 (T = E3 hexa = 227 decimal).
|
Class 13 - recurrence 18
- Parameter 0: Profile 70.
- Parameter 1: 226 (S = E2 hexa = 226 decimal).
- Parameter 2: 231 (X = E7 hexa = 231 decimal).
- Parameter 3: 233 (Z = E9 hexa = 233 decimal).
Class 8 - recurrence 0
- Indication of network address of distant equipment
Class 8 - recurrence 4
- Value of SLOW CALL time-out.
Class 9
- As function of C8 R0, declaration of routing to be used, to reach FastPad mode number 1.